Välkommen till Sveriges största forum för amerikanska bilar av alla årsmodeller!

start problem cheva s10

GM's mest populära bilmärke
Användarens profilbild
tekniknissen1
SUV
Inlägg: 436
Blev medlem: fre 08 mar 2013, 21:55
Ort: Malmö

Re: start problem cheva s10

Där är nog motstånd i nycklarna ! som Avenger nämnde.
Det är alltid den sista hästkraften som får motorn att rasa !!
Annons
Användarens profilbild
duck.of.shireåsen
Minivan
Inlägg: 33
Blev medlem: sön 22 sep 2013, 00:22

Re: start problem cheva s10

tekniknissen1 skrev:Där är nog motstånd i nycklarna ! som Avenger nämnde.
nyckeln såg ut såhär kan inte se att det sitter något motstånds cipp på den .
Bilagor
nyckel
nyckel
Användarens profilbild
tekniknissen1
SUV
Inlägg: 436
Blev medlem: fre 08 mar 2013, 21:55
Ort: Malmö

Re: start problem cheva s10

Se på detta ! Riktigt bra förklaring . Hade jag tänkt mig för så är det startmotors manöversingnalen som bryts. Kolla som sagt på detta så blir du säkert klokare :D " onclick="window.open(this.href);return false;
Det är alltid den sista hästkraften som får motorn att rasa !!
Användarens profilbild
duck.of.shireåsen
Minivan
Inlägg: 33
Blev medlem: sön 22 sep 2013, 00:22

Re: start problem cheva s10

ja fast start motorn går förtryck på bränsle pump fungerar motorn tänder i start brummar i ca 5 sekunder sen stannar den , så jag tror att den inte får bensin . så enligt honom så ska det saknas ström i den lila vita kabeln som berättar för datorn att bilen är igång och behöver bensin och spridare funktion .
roligt att han kämpar med sura uppstötningar på filmen .
annars en bra och förstålig beskrivning .

så då borde det bara vara att sköta soppa pumpen manuellt genom en tjuvkoppling .
eller att byta ut ätnings låset för att jag gissar att det är där sensorn sitter som sänder signalen eller .
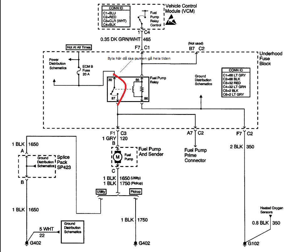
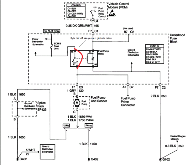
Bilagor
diagram
diagram
Användarens profilbild
tekniknissen1
SUV
Inlägg: 436
Blev medlem: fre 08 mar 2013, 21:55
Ort: Malmö

Re: start problem cheva s10

Ja cilli nötter till lunch :lol: Om du har spridar puls men den startar inte bränslepumpen då är det i motorstyrenhetan (VCM) eller bränslepumps relät som spökar. Klurit att den får upp förtycket??
Men är det VCM som flippar så kan du köra pumpen igenom att bygla matar kabalen vid relät.
Då får du kolla om vcm ger manöverström till relät när motorn går. Gör den det då är det relät. Om inte vcm utgången som är kass, eller kabelbrott.
Det är alltid den sista hästkraften som får motorn att rasa !!
Användarens profilbild
tekniknissen1
SUV
Inlägg: 436
Blev medlem: fre 08 mar 2013, 21:55
Ort: Malmö

Re: start problem cheva s10

s10fuel_pump 1.gif
Det är alltid den sista hästkraften som får motorn att rasa !!
Användarens profilbild
duck.of.shireåsen
Minivan
Inlägg: 33
Blev medlem: sön 22 sep 2013, 00:22

Re: start problem cheva s10

bryggade nu men tyckte mig inte höra pumpen , och motorn gick runt men tände inte , provade att brygga båda samt brygga och ha reläet i men samma resultat , ska prova ytterligare n gång i morgon när en annan person får lyssna på pumpen för jag har en diesel pasat som står o ger ström , ska mäta om det komer någon spänning i kontakterna till reläet .
Användarens profilbild
tekniknissen1
SUV
Inlägg: 436
Blev medlem: fre 08 mar 2013, 21:55
Ort: Malmö

Re: start problem cheva s10

Kan det vara så enkelt så pumpen är kass ´` :)
Det är alltid den sista hästkraften som får motorn att rasa !!
Användarens profilbild
duck.of.shireåsen
Minivan
Inlägg: 33
Blev medlem: sön 22 sep 2013, 00:22

Re: start problem cheva s10

tekniknissen1 skrev:Kan det vara så enkelt så pumpen är kass ´` :)
nej det tror jag inte . för när man trycker in kul ventilen på bränsle ledningen efter att den har byggt förtryck är motståndet stor krävs säker 1 kilo och när man släppt på trycket så krävs det bara en tiondel . samt när jag tömde tanken så kopplade jag en liten slang där och den tryckte på bra 5 liters dunken vart fort full .
Användarens profilbild
tekniknissen1
SUV
Inlägg: 436
Blev medlem: fre 08 mar 2013, 21:55
Ort: Malmö

Re: start problem cheva s10

Ja du får kolla trycket med. 3bar ska det vara typ. Har varit med att pumpen funkar men orkar bara 1 -1,5 bar. (bränd elmotor) Och har du ström till spridarna ?
Det är alltid den sista hästkraften som får motorn att rasa !!
Användarens profilbild
duck.of.shireåsen
Minivan
Inlägg: 33
Blev medlem: sön 22 sep 2013, 00:22

Re: start problem cheva s10

tekniknissen1 skrev:Ja du får kolla trycket med. 3bar ska det vara typ. Har varit med att pumpen funkar men orkar bara 1 -1,5 bar. (bränd elmotor) Och har du ström till spridarna ?
ja jag får mäta trycket får meka ihop nån klocka och koppling , ska mäta om spridarna får spänning .

jag provade att mäta vid rilett och det kommer spänning , bryggade det men då gick säkringen .
jag tog bort bensintanken i dag för jag ska prova att koppla direkt ström ska bara klura ut vilken kontakt det är det finns 2 en med 3 kablar och en med 4 sen vilken kabel som är den som ger matningen till pumpen .
tycker det borde fungera att göra så ...
då har man utrönta om det är kabel eller pump som felar .
det är samma relä som ac enheten använder och pumpen så om det är ett sånt fel man har kan man bara flytta över det .
och ett tips om man ska till pluppen går fortare att ta bort flaket än det gör att ta bort tanken... :idea:
Användarens profilbild
tekniknissen1
SUV
Inlägg: 436
Blev medlem: fre 08 mar 2013, 21:55
Ort: Malmö

Re: start problem cheva s10

Ja flak lyft löser många problem med att komma åt!! :lol: Matar ledningen till pumpen ska vara Grå och minus Svart,
Det är alltid den sista hästkraften som får motorn att rasa !!
Användarens profilbild
duck.of.shireåsen
Minivan
Inlägg: 33
Blev medlem: sön 22 sep 2013, 00:22

Re: start problem cheva s10

tekniknissen1 skrev:Ja flak lyft löser många problem med att komma åt!! :lol: Matar ledningen till pumpen ska vara Grå och minus Svart,
tack ska tira på det i morgon
Användarens profilbild
duck.of.shireåsen
Minivan
Inlägg: 33
Blev medlem: sön 22 sep 2013, 00:22

Re: start problem cheva s10

idag kopplade jag direkt ström på soppa pumpen , resultatet blev att bilen startade lättare men stannade efter 5 sekunder så start motor 5 sekunder brummade 5 sekunder också vidare .

drog ut en tändstift kabel och kolade gnistan och gnista får den hela tiden inget avbrott samt att den hopar lät 10 mm .

så då återstår spridare men det visste jag inte var jag skulle mäta så fårse om google kan svara på det .

och tändningslåset om det kan vara någon brytarfunktion där som jag inte tänkt på ,

provade att ta bort den svart kontakten med 3 kablar och den vita kontakten med 2 kablar dom som sitter på ovansidan av tändningslåsen det gjorde ingen skillnad undrar vad dom är till för ?? någon som vet

:idea: kabel till bränslepumpen är den med fyr kontakt och + är grå - svart som teknik nissen sa . :idea:
Användarens profilbild
duck.of.shireåsen
Minivan
Inlägg: 33
Blev medlem: sön 22 sep 2013, 00:22

Re: start problem cheva s10

här finns en del matnyttigt för dom som har liknade problem .

http://www.chevytalk.org/fusionbb/showt ... tid/253427" onclick="window.open(this.href);return false;
Skriv svar